CT6740/60/80 光缆普查仪

型号:CT6740/60/80 名称:CT6740/60/80 光缆普查仪

查看原图

产品附图: (1/1)

收藏  

型 号:CT6740/60/80名 称:CT6740/60/80 光缆普查仪产品简介:光缆普查仪根据光纤干涉原理,通过光的相干解调将光缆的敲击振动信号转换为可视信号和音频信号,准确查找和识别铺设于人井、隧道、管道和电杆架空等环境下的目标光缆。

详细信息:

      随着光缆在通信当中的应用越来越普及,从而在通信管道中形成大量错综复杂并交织在一起的光缆,无论是架空还是地埋,通信工程师需要查找某根光缆时,如遇到标识脱落或经过风吹日晒,标识不清时,将是一个辣手的问题。如何有效快速无损得查找,以便增强处理故障的效率和安全性,是每位工程维护人员面临的难题。
      光缆普查仪又称光缆识别仪,是根据光纤干涉原理,通过光的相干解调将光缆的敲击振动信号转换为可视信号和音频信号,准确查找和识别铺设于人井、隧道、管道和电杆架空等环境下的目标光缆。在查找光缆过程中,完全取代以往切割、弯折、冷冻等光缆识别方法,只要敲击光缆即可。 

产品应用领域

      三大电信运营商、电力通信、广电、煤矿及部队等专网光缆的维护和检测,亦可用于无源状态下的生命救援,如矿难井下救援系统等。

1.   光缆资源普查与标识
      
对通信运营商或专用通信网相光缆线路资源的普查与标识工作
2.   目标光缆的准确查找
      对错综复杂的布缆环境中,快速、方便的查找目标光缆,取代以往拉拽、切割、弯折、冷冻等传统光缆识别方法
3.    矿井无源呼叫救援系统
      针对矿井在发生故障时因安全因素电源中断或电源被破坏,无法与外界获得联系。此系统可在发生危险时,井下人员,直接敲击光缆,救援人员即可获知生活与位置状态

产品应用原理

      CT6740系列光缆普查仪是一款利用马赫-泽德光学干涉的方法,通过光的相干解调将光缆的敲击振动信号转换为可视信号和音频信号。准确查找和识别铺设于人井、隧道、管道和电杆架空等环境下的 目标光缆。
 


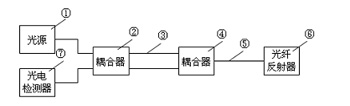
图1

      图1所示:光源①的输出接耦合器②的一个端口,分成的两束光。一束经长光纤③接耦合器④的一个端口;另一束直接接耦合器④的另一个端口。两束光经耦合器④合成一束光连接到被测光缆中的光纤⑤,光纤末端接光反射器⑥。
      反射光沿光纤⑤到耦合器④分成两束光,一束经过长光纤③,与另一束在耦合器②处混合。由于两束光的传播路径不同形成干涉,干涉信号经光电检测器⑦转换为电信号,通过对此电信号的分析处理,可获得外界的信息。


图2

图3

      在稳定状态条件下,干涉模式不会改变(图2),探测器可以沿光纤发现同样强度的光。但是,如果光缆被扭曲,被敲打,导致轻微的改变激光束在光纤的传输途径,这将改变干涉模式的位置(图3),外界应力干扰(敲击),光的偏振和相位发生一定变化,以至这种光缆的物理变化产生压力从而使探测器检测到光强变化,仪表将这种变化解析为声音和图像信号输出。

光缆普查仪准确查找光缆示意图

      工程人员只需要在局端接上仪表,现场轻轻敲击光缆,即可轻松识别出所需要寻找的目标光缆 。

产品特点

      根据光缆普查仪现场操作环境的繁杂性,CT6740系列光缆普查仪设计了多项专项特性,以便达到最佳使用效果,提高便捷性与操作方便性

1.  全自动,一键式操作,自动电平增益调整

      光缆普查仪的电平增益,是普查仪的使用过程中对光回波信号的放大位数的调整,在工程应用中,如若调整过大,则造成灵敏度过高,使得敲击邻近光缆时会有强烈的光扰共振,如若过小,则灵敏度过低,使得即使敲击目标光缆,也只会有微弱的声音与图形,这样就存在,如何设置电平成为线路工程师的难题,CT6740系列光缆普查仪采用系统自动判断线路情况,并自动匹配电平,从而避免因为电平设置错误,而靠成未能识别光缆情况发生,并在使用中更加方便,操作更加智能化,真正做到一键测试。

2.  环境噪音显示及过滤功能

      光缆的线路走向环境,在实际工作中,有很多繁杂的场景,例如靠近铁道周边,众所周知,光缆普查仪的主要原理就是对光纤的干涉振动,对回波信号中的干涉信号进行分析从而得出声音与图形,当我们在测试时,长时间有火车驶过,因为火车的震动也是对光缆靠成了影响,这样就会阻碍了仪表的判断。CT6740系列光缆普查仪利用噪音过滤,只要按一下校准键,即可将环境中的噪音过滤,从而更好、更准备的找出目标光缆

3.  Win CE 操作系统,软件升级简单方便

      在智能仪表时代,仪表既是工具,又要有很好的使用便捷性。随着技术的不断进步,以及生产厂商对于仪表性能的不断提升,仪表的软件升级,已进入常态化,但是传统的软件烧制对于用户来说,基本是一项不可能完成的任务,CT6740系列光缆普查仪采用Win CE平台,将仪表软件升级,变成像装QQ一样简单。

4.  内置红光源、稳定光源功能

      在光缆维护过程中,我们既需要查找目标光缆,也有需要直接查找目标光纤需要,CT6740系列光缆普查仪内置红光源与稳定光源功能模块,在工程维护中无需携带过多仪表,即可解决现场工程问题。

5.  超强环境适应能力

      工程现场错综繁杂,有光纤线路损耗较大;有断纤线路、尾端信号反射不良或广电型尾端为APC端面,CT6740系列光缆普查仪均可有效测试。

6.  信噪比好,心电波形图显示,双声道音频输出

7.  5.6寸触摸屏+按键操作,操作简便

8.  低功耗,大能量聚合物锂电池,可连续工作30个小时以上

9.  无损检测,安全可靠

10.  可搭配光纤纤序查找器组成光纤光缆查找方案

产品技术规格:

型号

CT6740

CT6760

CT6780

测量方式

单纤测试

波长

1550nm

光源最小输出功率

>-3dBm

>-1dBm

>0dBm

最远测试距离

40km

60km

80Km

信噪比

>40dB

VFL红光源

10KM

光纤接口

SM

光连接器

FC/APC

显示屏

5.6寸触摸屏

输入模式

TIF触摸屏+按键

输出模式

视频:心电图模式

音频:双声道音频输出

电源

DC12V/5A

聚合物锂电池

7.4V,7.5Ah,连续工作≥30小时

功率

≤4.5W

体积(H×W×L)

255 X 155 X 72mm

重量

1.5Kg(含电池)

工作温度

0~50℃

储存温度

-20~70℃